Перейти к содержанию
Opel Antara Клуб

gremih

Почетные Форумчане
  • Постов

    701
  • Зарегистрирован

  • Посещение

  • Победитель дней

    11

Весь контент gremih

  1. Про принудительный пуск -.... фиг знает, в наших случаях совпадает только - нет давления в рампу. Но у меня авто одноразово не завелось и более не заводилось, а у вас "туда сюда" пыталось. Это принципиальное отличие и форсунки могут быть и не причем, согласен. Форсунки на стенде не запускали? Может надо это сделать: снять и проверить?
  2. этим летом было примерное такое же - не заводится. Проверка = до ТНВД давление есть, после нет. Оказалось форсунки "сдохли". Как пояснили на бошевском сервисе дизелей, при "сдохших" форсунках, ЭБУ не выдает какой то сигнал и ... не заводится. Про кол-во "сдохших" форсунок - не знаю, заменили все. После этого все ОК. причина почему сдохли - какой то провод в косе оторвался и перемкнулся с соседним, (не очень верю, ибо следов не нашел такой операции по спасению от корытыша, но...)
  3. И так. Из-за поступления воды на блок ВСМ несколько дорожек сгнили. Но удалось восстановить работу оборудования. Выяснилось что за работу поворотников, дворников, омывателя отвечает микросхема к которой подведены провода (это входная микросхема, на нее приходят сигналы от водителя). При этом 1- поворотник левый, 2- поворотник правый, 3- омыватель лобового, 4 - дворник (однократный) (далее не проверяли), возможно там основной режим дворников На все эти контакты подается "земля" вынимается блок через печку (пространство отмечено красными линиями)
  4. у меня на С105 данное реле как оказалось интегрировано (встроено) на печатную плату блока предохранителей в салоне. т.е. разбираешь блок и внутри оно впаянное. (все для людей :(
  5. надо место установки реле. Согласно эл.схемам и рис оно должно быть в блоке предов в салоне, но там даже места для него нет и его самого также нет. Кто знает где оно установлено?
  6. перестал работать омыватель лобового стекла. Предохранитель (у пассажира) исправный. Не могу найти реле насоса этого омывателя. По эл.схеме оно есть, а по факту где расположено не понял. Нужна помощь.
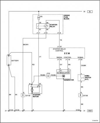
  7. А сканер не подключали? какие ошибки при "незаводе" выскакивают? Реле стартера щелкает? Напруга какая на АКБ перед пуском и во время пуска? А так Да, свечи накаливания, также топливо + смотреть фильтр может запарафинился уже. я бы еще посмотрел контакт "земля" на корпусе двигателя -как боку движка за радиатором, так и на ГБЦ. а варианты если датчики глюкнулись - только со сканером выявить можно.
  8. Да, именно так!
  9. У меня он ПОД регуляторами печи, что бы вынуть его надо снять консоль АКПП. Гемморойно, но не смертельно. 2 часа ушло на демонтаж с "не привычки", спецы минут за 15-30 снимают. Попытка вынуть "коротким путем" с боку не удастся, там железный каркас центральной консоли мешает.
  10. достали и вскрыли ВСМ, 4-е дорожки на плате корозировали (позеленели), отслоились, одна имела разрыв между разъемом и микросхемой. Восстановили соединения. Все работает. Это видимо из-за кондиционера над блоком. Не правильно его разместили проектировщики или надо было сделать защиту ВСМ от конденсата.
  11. что сканер показывает? ведь там не просто так горит ESP. А также за что отвечает реле 35А смотрели, по цепи/схеме прошлись?
  12. Мне паяли эбу абс. Визуально всё отлично там. А под микроскопом микротрещины, и два процессора там, как влитые, оказались с непропаями (отвалами). ок, посмотрю внимательнее
  13. Вы вскрывали ВСМ? как я видел вроде бы нормальная структура пайки там.
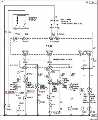
  14. на прошлой неделе увидел что перестали работать поворотники с левой стороны. Проверка ламп, предов - все ОК. Ор-сом показывает, что "левая сторона" ВСМ не активна при попытке пользования. Ошибок ор-сом не выявил. На узко специализирующемся на опелях СТО подтвердили что вероятно ВСМ накрылся и что это тяжелый случай из-за "сложности" прошивки другого ВСМ в авто. Типа нужен "отвязанный" от предыдущего авто ВСМ и возможность доступа дилера опеля в облако производителя. Как помню у нас нет более официальных дилеров, а значит путь тупиковый, хотя попыток пока не оставил. ищу спецов.... Стоит этот ВСМ под центральной консолью под блоком управления кондиционера ,добраться не сверх сложно, но тоже время требует и навыков, что бы что то не отломать. Не нашел спецов на СТО которые взялись бы сделать обманку. В гаражах наверное есть умельцы, но контактов нет с ними Ладно. Т.к. авто жены и ездить по большому городу без поворотника стремно временами и не культурно ) в выходной залез в гараж с авто сам. За 10 часов выявлено и сделано: 1) переключатель подрулевой работает нормально, земля поступает на контакт 15 ВСМ. 2) в блоке предов в моторном отсеке на разъеме J2-34 и J2-41 земля!!! 3) на разъеме J3-6 связь с +лампы в поворотнике в фаре, при этом не удалось выявить с чем соединен в блоке предов этот контакт (прозвон всего блока предов ничего не дал). Похоже что соединение/перемычка между конт (34+41) и конт 6 внутри верхней части блока предов сгорело. Причину пока не выяснил, но выясню в ближайшие выходные, есть наметки ) 4) задний левый поворотник работает от отдельной цепи от передней части (вот уроды, все чтобы трудностей "не было" у людей) проложен с правой стороны авто 6) собрал и подключил схему на основе реле поворота 3-х контактного от жигулей, установил "это" под торпедой рядом с рулем 7) для случая если удастся оживить или заменить ВСМ все сделал через диодные развязки. типа вынул реле из колодки и все пошло работать в штатном режиме. Жесть, эти современные авто напичканные электроникой (((
  15. прямо какая то трясогуска эта SX11 :) И как долго она проживет при 3-х цилиндрах на 177 лошадей?!
  16. больше похоже на ступицу.
  17. так и Антара без гены без проблем едет от 40 до 120 км в зависимости от включенной эл.нагрузки.
  18. ошибки в кан-шине могут также возникать в случае низкого напряжения (т.е. ниже 11.5В).
  19. Не правильно указал что диод подключен на прямую к В+ (т.е. к батарее) . Этот провод от диода надо подключать на линию IGN II/III , конкретно у меня соединен к преду F27.
  20. В летнем путешествии случилось несколько проблем с авто. Одна из этих проблем - полностью пропал ток с генератора. После обсуждения с толковым парнем Петром в Богучаре на СТО (Воронежская обл) сделали схему подачи сигнала на контакт L для работы гены с помощью 2-х диодов. Возможно,что китайская "таблетка" и ее МС ( а таблетка не родная, ибо родную таблетку отдельно в продаже я не нашел) после какого времени работы перестают реагировать на сигнал от ЕМС или сигнал от ЕМС перестает поступать на "таблетку". Точно выяснить не удалось из-за ограничения времени, поэтому просто собрали такую схему. Все работает нормально, АКБ заряжается. но не кипит, с гены идет ток. Однако, т.к. АКб не кипит можно утверждать, что МС на таблетке нормально работает регулируя выходной ток и напряжение с гены, а значит в определенных условиях исчезает сигнал от ЕМС на контакт L разъема гены. Почему - не знаю. Ошибок нет, лампа АКБ на дисплее торпеды после завода гаснет.
  21. И так, проехал с сепартором 2500 км (Сочи-СПб), результат на фото ниже, собрал примерно 50 гр масла, входной патрубок турбины очистился, в шлангах также масло почти исчезло. В тоже время за этот пробег подлил около 250-300 гр масла (для выравнивания уровня масла на щупе до и после). расход топлива на не шоссейной резине (АТ стоит) - 7.6 л/100 км с учетом гор и платных дорог, а также дурных пробок в Лосево, В.Мамонте и т.д.
  22. Поставил себе сепаратор от какого то дизеля. а то последние полгода что то многовато паров масляных летит в турбину. Посмотрим какое-кол-во уходит. Основа этого сепаратора - 50х20 мм цилиндр из какого то плотного мелкопористого материала золотистого цвета, не сетка, а именно цилиндр. Стенка толщиной около 3 мм, продувается легкими достаточно свободно. Внутри цилиндра еще "пропеллер" есть из типа жести. Не помню откуда он у меня, уже несколько лет лежит. По этикетке на нем это для парафина, но посмотрю, как на масло реагирует :)
  23. Как раз сегодня поднимал их, все ОК если защелки стопорятся. А если они обратно возвращаются, вот тут неудобно, мягко говоря. пришлось взять брус 100х100 и его использовать в качестве рычага (засовываешь под кресла сзади) при одновременном нажатии на защелки. Добрался до насоса, провод с реле насоса в моторном отсеке приходит - черный на нижний правый контакт "папы" (если его вынуть и смотреть на разьем со стороны контактов)
  24. Это один и тот же датчик, в чем различия по ТТД у них совершенно не понятно, может одни выпускались до какого то времени а другие после.
  25. можно, если есть прибор, забыл как называется. Прожиг включается когда ЭБУ или что там еще, начинает думать что сажевый фильтр забит и повысилось сопротивление выхлопу. А т.к. в городе частые вкл/выкл движка то сажей забивается этот фильтр весьма активно. Как помню мне надо было проехать на трассе около 22-25 км со скоростью не ниже 80 км/ч что бы прожиг прошел полностью. А где в городе так покатаешься? Нигде. Вот и получается что прожиг почти постоянно на сотни км включен в городе. А жрет топливо при прожиге ну очень хорошо, У меня более 15 иногда и до 20 л бы расход, когда к городе включался. На трассе расход при прожиге как помню литра на 2-3 больше чем должен быть, т.е. не 7, а 10-11 л.

×
×
  • Создать...